|
|
 |
 |
|
您的位置:首页>>飞灰取样器 |
订货注意:请将产品的技术参数传真到:0518-85588513
或发邮件到:ym13961380701@163.com
我们将给你****的出厂价!咨询电话:0518-85588513 联系人:王经理
13961380701
来电价格更加惊喜! |
|
飞灰取样器,飞灰等速取样器,旋流式飞灰等速取样器 |
| |
| 一、飞灰取样器,飞灰等速取样器,旋流式飞灰等速取样器用途: |
| |
|
 |
|
飞灰取样器,飞灰等速取样器,旋流式飞灰等速取样器(双漏斗) |
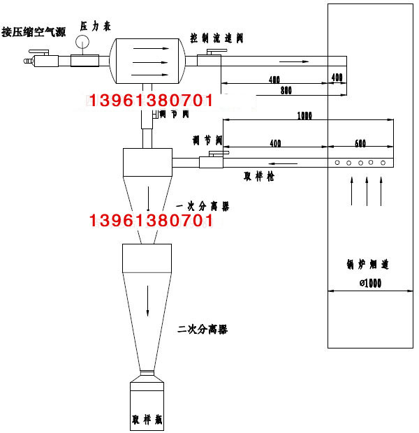
飞灰取样器,飞灰等速取样器,旋流式飞灰等速取样器用于直吹式制粉系统一次风煤粉管道上定期煤粉取样。由于设备的磨损,煤种的变化,煤粉细度将产生较大的变化而影响锅炉的经济运行。因此根据定期对煤粉细度取样检测的结果作为及时用整分离器折向门开度及更损设备部件的依据该产品采用压缩空气吹扫和用抽气器抽吸取样,避免了取样口堵塞问题的出现,且易于取样。取样的速度通过控制压制空气压力而得到控制。这样可以得到较准确的煤粉细度值。一般中速磨煤机分离器出口安装有4~8根煤管道直接通向喷燃器。每根煤粉管的煤粉细度差别较大,如对多根煤粉管道煤粉分别取样,其工作量太大,也无必要,因为每根煤粉管的煤粉细度分配是相对固定的,存在着一种换算关系。所只要通过安装在1~2根煤粉管道上的取样装置所取煤粉样的标定,通过换算关系即可算出较准确的煤粉细度值。
目前,我国电厂的飞灰含碳量的取样方法基本上采用撞击式飞灰取样器取样分析;或者采用积落取样。由于这些方法欠科学,很难取得真实的并且符合飞灰实际成份的样品。这样就给飞灰含碳量的,准确测量带来困难。针对这些问题, 我公司研制的新型
飞灰取样器,飞灰等速取样器,旋流式飞灰等速取样器用于电厂锅炉尾部烟气飞灰的等速连续取样,使飞灰含碳量得以准确的检测,为锅炉热效率的科学计算提供可靠依据,取样真实可靠,是新一代飞灰取样的先进设备。
|
规 格 型 号
|
工作压力 MPa |
取样器枪长度(mm) |
吹气管长度(mm) |
材质 |
|
FHQ-600 |
0.1-0.5 |
600 |
400 |
不锈钢304 |
|
FHQ-800 |
0.1-0.5 |
800 |
600 |
|
FHQ-1000 |
0.1-0.5 |
1000 |
800 |
|
FHQ-2000 |
0.1-0.5 |
2000 |
1500 |
|
飞灰取样器安装示意图
|
|
|
 |
飞灰取样器,材质不锈钢304
全国******,询价电话:13961380701 |
 |
飞灰取样器,材质不锈钢304
全国******,询价电话:13961380701 |
|
|
|
|
|